SCB10-RL树脂绝缘立体三角形卷铁芯干式变压器

产品中心

SCB10-RL树脂绝缘立体三角形卷铁芯干式变压器

SCB10-RL树脂绝缘立体三角形卷铁芯干式变压器

如果您有任何问题可以联系我们!
联系我们
一、产品简介
    树脂绝缘立体卷铁心干式变压器,以多项发明专利,自主研制开发.采用立体三角形卷铁心核心部件,经过拼装和退火后,三相磁路完全对称.磁组大大减小,激磁电流、穿戴损耗显著降低。上、下夹件均为整体式,保护整个铁心在制造、运输、安装过程中不受外力.且可有效压紧和支承线圈,提高了变压器抗突发短路能力。型钢结构的夹件,有效抑制噪声在夹件内的振荡,使变压器的噪声保持在理想状态。环氧树脂包封的线圈,线圈导体与树脂绝缘层形成一个完整的刚体,机械强度好.耐受短路的能力强,且环氧树脂的耐压强度高.另外由于整个线圈导体都被环氧树脂的固体绝缘所包封.因而不仅潮气难于浸入,而且也完全阻断了导体被各种有害气体的腐蚀性化学成份侵害的可能,因而其防潮与防污的性能特别好。
    树脂浇注立体卷铁心干式变压器除具有常规干式变压器安全、过载能力强等到优点外,还具有环保、空载损耗与激磁电流小,噪音低,防潮、防腐、耐受短路能力强、耐受冲击过电压性能好、体积小,重量轻,外形美观等特点。产品主要性能指标均优于国内标准。适宜用于防火要求高的环境中,适用于高层住宅、机场、车站、码头、地铁、医院.发电厂、冶金行业、购物中心、居民密集区及石油化工、核电站、核潜艇等场所。
    新型高新技术变压器产品树脂浇注立体卷铁心干式变压器,提供节能、环保、防潮、防腐、耐受短路能力强、耐受冲击过电压性能强的全新变压器增值方案。

二、产品结构

立体三角形卷铁心
采用立体三角形结构,将铁心的排列方式进行了更加合理的组合,采用三个完全相同的单框拼合成立体等边三角形,实现产品的三相铁心磁路完全对称等长.确保三相供电平衡,并使磁阻大大减小,激磁电流,空载损耗显著降低。
铁心固化采用立体三角形卷铁心专有固化工艺,固化效果好.保证铁心在装配、运输及运行过程中不变形,从而降低铁心空载损耗及噪声。
这种结构的优点是:
节能效果显著:立体三角形卷铁心无接逢,即不存在高能耗区,可充分发挥优质铁心材料高导磁特点,减少因接逢处形成的空气隙带来的损耗。
小型化:空间利用系数高,变压器采用三角形结构,故体积比常规变压器小,结构紧凑、外形美观、占地面积小。
低噪音:由于立体三角形卷铁心是由几种梯形料带依次卷绕而成,硅钢带之间卷绕紧密,硅钢带的导磁方向与铁心的磁路方向完全一致,工作时振动小,可以解决叠铁心因磁路不连贯而发出的噪音.可将噪音降低。

绕组
线圈由高压线圈与低压线圈组成,低压线圈为箔式或圆筒式结构,且端绝缘用树脂混料粘封;高压线圈采用分段日筒式结构,且整个线圈导体都被环氧树脂的固体绝缘层所包封。
根据变压器容量的大小在线圈内层设置能双向散热的轴身散热风道。
层间用OMO 预浸布热固化成型,在绕组加工以后放入烘炉固化使之成为有极强抗短路能力绕组。同时315kVA 及上容量低压采用箔式绕组.低压采用箔式绕组.具备以下优点:线圈两端无螺角,因而不平衡安匝大幅度减小。抗短路能力可大大增强。绕组匝数按幅向布置,风道设置可以更加灵活适用,具有很强的散热性能。绕组匝间电容大,电位梯度小,抗冲击电压能力强。
高压线圈采用分段口筒式结构,且整个线圈导体都被环氛树脂的固体绝缘层所包封,环抓树脂及固化剂选用亨斯迈精细化工部(HUNTSMAN )高等级绝缘材料。线圈导体与树脂绝缘层形成一个完整的刚体,机械强度好,耐受短路的能力强,且环氛树脂的耐压强度高.另外由于整个线圈导体都被环氧树脂的固体绝缘层所包封,因而不仅潮气难于浸入,而而且也完全阻断了导体被各种有害气体和腐蚀性化学成份侵害的可能,因而其防潮与防污的性能特别好。

真空压力浇注
高压采用薄绝缘浇注结构,在真空状恶T(3-5mbar)用环氧树脂混全填料浇注而成。浇注过程严格控制烘焙、预热,浇注,保真空,卸压、凝胶、固化、脱模等工艺过程控制的温度,真空度,杜绝浇注后绕组出现气泡、开裂等各种缺陷。浇注的树脂混合料可完全浸透到线圈的各个间隙中,杜绝空隙的存在,有效的抑制局部放电现象产生,局部放电不超过10pC.

三、性能参数

说明:
SC(B)9系列产品性能指标等同于GB/T10228-2088《干式电力变压器技术参数和要求》A 组能指标;
SC(B)10 系列产品性能指标空载损耗比SC(B)9 降低10% ,负载损耗比SC(B)9 降低5% ; 
SC(B)11系列产品性能指标空载损耗比SC(B)9 降低20% ,负载损耗比SC(B)9 降低5%。
SC(B)11节能惠民型产品性能指标空载损耗比SC(B)9 降低30% ,负载损耗比SC(B)9 降低5%。 

过载能力(变压器在强迫风冷情况下满足)
SCB10-RL树脂绝缘立体三角形卷铁芯干式变压器

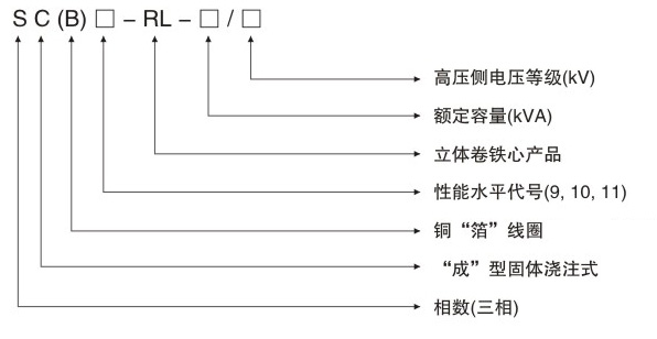
型号含义
SCB10-RL树脂绝缘立体三角形卷铁芯干式变压器

四、设备技术参数表
SCB10-RL树脂绝缘立体三角形卷铁芯干式变压器
SCB10-RL树脂绝缘立体三角形卷铁芯干式变压器
SCB10-RL树脂绝缘立体三角形卷铁芯干式变压器
SCB10-RL树脂绝缘立体三角形卷铁芯干式变压器
SCB10-RL树脂绝缘立体三角形卷铁芯干式变压器
SCB10-RL树脂绝缘立体三角形卷铁芯干式变压器

点击
隐藏

微信
咨询


扫一扫,了解更多!

电话
咨询

13968728316
客服热线